2013年8月9日
摘要:通过对达标排放的印染废水进行双膜法处理,中水回用率可达至60% ~ 70%左右,再生水的水质稳定可靠,可不进行任何过泸或软化处理,便可回用于高质量的印染生产中,实现了废水的再生利用。
关键词:超滤(UF)、反渗透(RO)、印染废水、再生水
作者简介:商文刚,男,1971年出生,给水排水专业。现供职于立信水务环保设备(深圳)有限公司任高级工程师,多年来致力于膜技术及双膜法在中水回用上应用工作,有十多年的工程项目设计使用经验。
作者单位:立信水务环保设备(深圳)有限公司。
1 某印染企业基本情况
1.1 印染企业基本情况
某印染企业地处河北缺水地区,为纯棉加工印染厂,主要产品为筒子纱,每天的印染废水排放量约为4 000 t。
1.2 印染废水处理情况
企业目前有完整的废水处理设施,废水排放的COD值在60 mg/L以下,水质比较稳定,但电导率及总盐量(TDS)比较高,所以有关的中水回用系统的设计,按实测排放水的水质数据而制定(表 1)。
表 1 排放水水质数据
|
原水 |
|||||
|
酸碱度 |
电导率 |
总盐量 |
色度 |
浊度 |
化学需氧量 |
|
pH值 |
Cond(us/cm) |
TDS(mg/L) |
Color(PtCo) |
Turb.(NTU) |
CODGr(mg/L) |
|
7 |
3 830 |
2 320 |
70 |
10 |
56 |
1.3 废水回用的必要性
国家纺织工业“十二五”科技进步纲要要求:推广废水深度处理及回用技术,发展膜技术、紫外光催化等印染废水回用技术,到2015推广到40%以上。
工信部和发改委提出的印染行业准入条件(2010年修订版)中要求:印染企业要按照环境友好和资源综合利用的原则,生产排水清浊分流、分质处理、分质回用。水重复利用率要达到35%以上。
为了解决企业面临的生产用水不足及环保要求排污减量的问题,企业委托立信水务上马了一套中水回用系统。系统处理水量为4 000 t/d,每天可产再生水约2 400 ~ 2 800 t。项目于2009年初完成安装调试并正式投入生产使用。
2 双膜法工艺介绍
2.1 印染工业废水回用工艺
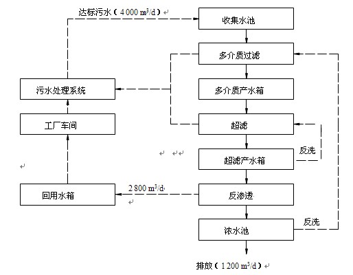
根据企业已有印染废水处理设施的实际情况,采用如下中水回用工艺流程(图 1)。
图 1 中水回用流程图
2.2 中水回用工艺说明
2.2.1 多介质过滤器
多介质过滤在工艺中主要去除水中的悬浮物。过滤器内填精制石英砂和无烟煤,实践证明废水中水回用项目采用多介质过滤器作前处理,能有效去除水中的胶体等污染物。延长超滤的化学清洗周期及使用寿命,有效降低系统的换膜成本。如中水回用系统前没有多介质过滤器,超滤的工作负荷就会增加,超滤的化学清洗周期和更换周期都会缩短。
另外,超滤前面只设置自动清洗过滤器的效果也不是太好,自动清洗过滤器只是简单的物理过滤,而多介质过滤工作时更多的是一种深层过滤,所以效果也就好的多,对超滤的保护作用也就更好。
多介质过滤器设有进出水压差自动感应,压差过大时系统会自动启动反冲洗。多介质过滤器的反冲洗采用气、水擦洗法,反洗出水设计排入现有的污水处理站。
2.2.2 超滤(UF)
超滤是应用最为广泛的膜技术之一,也是预处理过滤精度最高的膜品种,其过滤精度非常高,过滤孔径为0.1 um。超滤设备不仅可以有效地去除微生物、胶体、悬浮物颗粒,还可以有效地去除细菌、病毒以及热源。目前,在反渗透水处理工艺上,超滤常用于以工业废水为进水的反渗透设备上,作为其预处理装置,来保证反渗透设备正常稳定工作。
超滤作为反渗透设备前处理的优势:提高反渗透设计水渗透设计水通量,减少膜组件和压力容器及相应的管道、减少反渗透膜清洗频率和药品费用、延长反渗透膜的使用寿命和反渗透膜组件更换费用。
没有设置超滤作反渗透设备前处理的中水回用系统大多不能正常运行,或是反渗透设备的化学清洗周期很短,每三到五天便需要进行一次化学清洗。另外反渗透(RO)膜的更换周期也不能保证达到三年时间(不到二年或是更短),这也增加了系统的运行成本和换膜费用。
2.2.3 反渗透(RO)
反渗透膜(RO)是中水回用系统中最为关键的部分,废水的盐分及COD成本、色度等都需要进行反渗透膜(RO)脱除后才能满足印染行业的用水要求。印染废水的特点就是成分复杂,水质稳定性差,废水水质随着生产产品的变化波动大,容易对反渗透膜(RO)造成污染。因此在本反渗透系统设计中,抗污染、抗污堵、稳定性是整个工程项目设计的主题,根据多个中水回用项目经验表明,合理的预处理对系统长期稳定运行起着关键作用,但反渗透装置本身的抗污堵性设计也是提高系统抗污染、污堵的重要措施之一。
3 双膜法中水回用系统运行数据
本项目自2009年投入运行,目前已运行三年多时间,所产生的再生水水质稳定可靠,超滤膜及RO膜均没有进行更换,系统工作情况良好。超滤的化学清洗周期约为20 ~ 28 d,RO的化学清洗周期约为30 ~ 40 d。
3.1 再生水COD指标情况

RO系统对进水COD一直保持良好的去除率,再生水的COD含量能满足生产用水的要求。
3.2 再生水色度指标情况
RO系统对进水色度一直保持良好的去除率,再生水的色度指标能满足生产用水的要求。
3.3 再生水电导率指标情况

RO系统对进水含量盐一直保持很高的去除率,再生水的含盐量及硬度能满足生产用水的要求。再生水对硬度的脱除率可达至98%,完全能满足印染用水对硬度的要求。令使用再生水的企业节省了软化工序,也降低了使用成本。
3.4 反渗透浓水COD指标情况

通过合理的系统设计,完全可将RO浓水的COD指示控制在国家要求的范围内。不必再对RO浓水进行单独处理,大大节省的企业的投资成本和运行费用。
4 实际应用情况
4.1运行成本
接超滤膜五年更换一次及反渗透膜三年更换一次,再加上耗电及化学药剂使用量计算,再生水的综合直接成本只是1.8 ~ 2.1元/t,远低于当地的自来水价格。如果再扣除自来水的软化成本及排污费用,再生水和自来水相比在成本上具有更大的优势。
4.2 存在问题
当前级废水处理效果较差时,COD值高于100时,双膜法系统不适用,需另行设计中水回用系统。
5 项目总结
应用双膜法对印染废水进行中水回用,产生的再生水水质绝对能满足印染企业对高品质用水的要求,吨水回用成本合理,可彻底解决印染企业目前所面临的减排压力及扩大生产所面临的用水紧缺的问题。随着国家对环保排污限制越来越严格,自来水价格越来越高,双膜法中水回用系统是印染企业必须考虑的供水系统,而立信水务能按各印染企业的现有的污水排放状况,量身订做你所需的系统。
...详细内容请您登录后浏览。
※ 有关作品版权事宜请联系:010-84463638转8850 电子邮箱:info#texleader.com.cn
bet伟德娱乐手机版官方微信

© 2025 伟德的真网址 版权所有
京ICP备10009259号-3
京公网安备 11010502045125号